Docencia e Investigación
Arriba Último Nro. Índice Nros. Anteriores Índices Históricos

ISSN: 1575-2844

Revista Vivat Academia

 Histórico. Año VI

linea.gif (922 bytes)

Diciembre 2003 - Enero 2004. Nº 51

Contenido de esta sección:

El consumismo navideño (Benjamín Hernández Blázquez)
San José de Calasanz y la educación primaria (Benjamín Hernández Blázquez)
Relés electromagnéticos y electrónicos. Parte II: Interruptor electrónico (Arturo Pérez París)

El consumismo navideño

Benjamín Hernández Blázquez. Universidad Complutense de Madrid.

Lo importante del tiempo es que pasa, proclamaba un destacado astrofísico a principios del siglo pasado; hoy tras muchas décadas acumuladas en el devenir histórico, ese sentimiento no ha variado. Y de todas las épocas del año, en ninguna se manifiesta tan relevante como ahora, cuando en el giro regular de la noria vuelven a aflorar las "Navidades", eventos que dejan huella sin par entre todos los grupos de edad, siempre repletos de efemérides y a caballo entre dos años. Uno que entrega sus días y otro bisiesto que se avista en la cercanía y con la eterna idea de romper su etiquetado de maléfico. Religiosas o laicas, son fiestas solsticiales; este año, el sol pasará por el punto de la eclíptica más próximo al polo sur celeste, el día 22 de diciembre, a las 7 h. 3’ del Tiempo Universal. Es el comienzo del invierno para los inquilinos del hemisferio boreal.

Al llegar estas fechas, resulta inevitable analizar si se han perdido o no los valores genuinos de la Navidad, del mismo modo que en otros tramos del año religioso profano o cultural, cuando nos requieren sobre la pérdida o erosión de otros valores así tipificados. La causalidad social nos dice que, como la energía: no se pierden ni se encuentran, solamente cambian o se diluyen en aras del tiempo. Aunque se piensa que la mayoría se han perdido y los más ancestrales, de los escasos que subyacen, lo hacen de forma artificial, subvencionados o manipulados.

En este ambiente navideño han incidido notablemente el cambio en las prácticas religiosas vinculadas al catolicismo y auspiciadas por la influencia de las costumbres y usos norteamericanos, que no son autóctonos ya que sus raíces son europeas; las primeras Navidades en los EEUU se celebraron en 1607. Todo deambula en un consumismo exacerbado y catalizado por la omnipresente y machacona televisión. El cambio en los valores y manifestaciones sacras se pone de manifiesto en el descenso del número de católicos que desarrollan sus esquemas religiosos habituales, la pérdida de presencia de la Iglesia en los medidos y en la enseñanza motivada por su separación con el Estado y, a veces, separada, tibia o ambigua, cuando no divergente con la sociedad actual.

Eventos como la misa del gallo, el belén, la Epifanía, etc, han desembocado en una paulatina sustitución por árboles, Santa Claus y otros; los clásicos villancicos, coplas de villanos, por canciones en un inglés repetitivo, como el de los cumpleaños y todo con el denominador común del intercambio de regalos carentes de sinceridad, cada vez más "difíciles" y complejos. Asimismo, a través de la publicidad se ha adelantado el "espíritu navideño" a las calendas de diciembre, de modo que, cuando llega la Nochebuena, la gente está ahíta de comprar y frustrada por no poder adquirir más, ignorando totalmente el auténtico significado de estos días.

Ya en noviembre se informa, casi regularmente, "que los hispanos se lanzarán a un consumo desenfrenado", con aumentos porcentuales ascendentes, aunque, paradójicamente, luego dicen "se observa contención de gasto". Según la Unión de Consumidores, cada español se gastará una media de 800 euros repartidos en juguetes, regalos, comidas, ocio; el orden es indiferente. También la esperanza de hacerse rico "vuelve por Navidad" y es uno de los principales gastos, 120 euros de media; sólo unos pocos se harán millonarios, como respuesta a un deseo inmoderado de enriquecimiento.

Todo es exhibición de bienestar o consecuencia de ello, bien físico, salud, o material, comodidad, pero, sobre todo, cuestión y jerarquía de valores, de los factores y componentes de satisfacción que se aprecien . La sociedad de consumo se refleja en, y posteriormente fagocita, los objetos materiales que nos rodean, los que se renuevan por la tecnología y que llegan a ser como una segunda naturaleza tornándose en imprescindibles en "estos días". El carácter de necesidad aquí es dinámico y dudoso, siempre lejos de la idea cervantina: "contingencia imprescindible para dar uso al ingenio".

En el entramado de estos dispendios económicos, desempeñan un papel determinante los mensajes publicitarios, algunos paradigmas del arte en general, y consentida mentira en particular, materializada con idealista y engañosa perspectiva. La publicidad con sus sofisticados medios tiende a converger en algo perverso, porque cuando aparece comprometida con la verdad es menos bonita y contradictoriamente menos persuasiva.

En realidad y visto lo expuesto, la pregunta que podíamos hacernos es la contraria, ¿cómo es posible que perviva algo del espíritu tradicional navideño: zambombas, panderetas, aguinaldos, belenes al aire libre, villancicos o canciones populares en español?

Volver al principio del artículo             Volver al principio

San José de Calasanz y la educación primaria

Benjamín Hernández Blázquez. Universidad Complutense de Madrid.

Al margen de las variantes que implican los cambios calendáricos, el dies natalis, o fecha del deceso de San José de Calasanz, fue el 25 de agosto de 1648; acaeció en Roma y era ya nonagenario. Canonizado en el siglo siguiente, su fiesta se celebra, en los postreros días novembrinos aunque un trimestre después; vino al mundo en el hoy denominado Peralta de Calasanz, municipio oscense, y en Italia desgranó el último medio siglo de sus fructíferas vivencias que reunió en las "Constituciones". En esta obra, organizaba las escuelas siendo su lema "obligación de enseñanza a los pobres", aunque después tuviera que añadir presionado: "sin excluir la posibilidad de enseñanza a los ricos". Como patrono de las escuelas cristianas, sus aportaciones ahora se recuerdan como el reconocimiento de un pasado y la evocación ejemplar del presente.

Más de cuatro centurias han transcurrido desde su nacimiento, empero los problemas de las desigualdades, la pobreza y la incultura siguen latentes en la sociedad actual, donde la contumelia y el arbitrarismo son actos cotidianos y la competitividad asfixia a la solidaridad. El siglo pasado que se inició con el sonido selectivo de ondas radiofónicas, finalizó su inventario con la hegemónica TV y sus desviaciones perversas. Justo a principios (1901), en Instrucción Pública se gestaron una serie de reformas, ente ellas el pago a los maestros por el Estado. Se intentaba, así, borrar aquello del "hambre de un maestro de escuela", dado que, hasta esa época, los ayuntamientos eran los encargados de retribuir a los enseñantes; la carencia de dinero, se hizo habitual, teniendo, muchos de ellos que dedicarse a otros menesteres, trabajando a destajo o incluso mendigando, siendo en algunos lugares, menestrales prototipos de necesidades primarias.

Y, asaz repetido, los tiempos no mejoraron en la postguerra, con cárceles completas de hidalgos republicanos, entre otras especies de la nobleza y poetas que clamaban desde sus trincheras de papel contra los fusiles de los vencedores; en esta España profunda, donde no había "finisterraes" y en muchos parajes se oía el silencio, el maestro rural, al menos, intentaba mejorar la calidad de los sueños de sus paisanos. Frente al hermetismo caciquil, en alianza con curas integristas, la transmisión de conocimientos se convertía en ocasiones en actos próximos a la subversión y, a la par ahítos de generosa entrega. Estas batallas se saldaron con héroes anónimos y también víctimas; largas pugnas que cristalizaron en el nacimiento de una mitología popular, ya en el umbral del olvido.

Periodo negro que convergió en otro que luchaba por ser blanco, cuando los pedagogos de primaria vivían las contradicciones entre el deseo y la realidad, que izaron su valoración laboral y se forjaron culturalmente para ocupar el lugar de ese nuevo personaje tranquilo que propugnaban las coordenadas temporales, como así reflejaron titulares de revistas y diarios: "es duro ser maestro".

Enaltecidos por muchos intelectuales y escritores de todas las épocas, se inventarían no demasiados monumentos al maestro; en nuestra memoria colectiva sigue emergiendo el peso de una enseñanza cargada de oscuras connotaciones, aunque en simbiosis con la zona geohistórica. En cualquier caso la figura del maestro no deja de estar condicionada por el peso de las relaciones sociales.

Los últimos decenios marcan la formación del profesorado de primaria con la vinculación a la universidad de turno, que propugnaba ser un profesional y también un especialista. Sistemas educativos escasamente coherentes, con relevos de planes de estudios sin la madurez necesaria y con el denominador común de las querellas habituales que han lastrado negativamente su inserción. Asimismo, por debajo de estas reformas, subyace una tendencia general a la reducción de contenidos y a una transformación general de los métodos.

En la Europa comunitaria, con la Declaración de la Sorbona, Bolonia y Berlín, bulle la idea de movilidad de los estudiantes y su integración laboral, por ello se está trabajando en el diseño de las enseñanzas para su armonización con las estructuras, también para lograr una mayor adecuación de los títulos a las exigencias de la sociedad de conocimiento. Su meta es establecer la arquitectura básica del sistema que posteriormente habrá que desarrollar título a título con el horizonte de 2010.

En este complejo y dinámico entramado europeo que se pretende urdir, la importancia de la figura del maestro como formador básico y célula generatriz del sistema educativo, seguirá siendo relevante y el tiempo, como impulsor de recuerdos y vivencias consignará si en este engranaje su influencia se ha ponderado debidamente.

Volver al principio del artículo             Volver al principio

Relés electromagnéticos y electrónicos. Parte II: Interruptor electrónico

Arturo Pérez París

La definición dada para el relé, en la primera parte de este artículo publicada el mes pasado, cumple perfectamente para el concepto de interruptor electrónico. Buena prueba de ello es que éstos también se conocen con el nombre de relés electrónicos.

Su función es comparable a la del relé electromagnético para circuitos de mando y a la del contactor para circuitos de potencia. Abre o cierra circuitos que, a su vez, hacen otras funciones. En cuanto a su constitución, las diferencias son notables. Los dispositivos que pueden servir de interruptores o relés electrónicos son compactos. Esto es, no llevan partes móviles e incluso están constituidos por una sola pieza, eso sí, con varios terminales. Son ejemplos de ello el tiristor y el triac como elementos de conmutación de potencia. Y adviértase que sólo se consideran relés electrónicos aquellos circuitos que trabajan en todo o nada y no aquellos casos en los que se trata de regular el paso de corriente, función para la que también están capacitados estos elementos a través de la circuitería adyacente adecuada.

En aplicaciones prácticas, el control del tiristor puede ser tan complicado y preciso como lo requiera cada caso. Ahora bien, cualquier procedimiento estará basado en un circuito elemental, que puede llamarse de potencia, y otro de carácter de mando, generalmente más complejo, destinado precisamente a disparar y mantener cebado el tiristor, durante un número de ciclos positivos, y a bloquearlo también, durante varios ciclos positivos. De esto se desprende la semejanza con el interruptor: abre y cierra el circuito; conduce o no conduce. Los procedimientos de cebado que se exponen a continuación son elementales, pero conectados con otros circuitos conforman verdaderos equipos de control de todo o nada.

Como ya sabemos, un tiristor se cebará cuando, teniendo suficiente tensión entre ánodo y cátodo, reciba, a través de su puerta, un impulso de valor adecuado y duración suficiente. Este impulso puede ser controlado por un elemento tan simple como un interruptor, a saber:

fig27.jpg (19713 bytes)

En este circuito se ha empleado el sistema de interruptor serie, pero también es factible el método del interruptor en paralelo:

fig28.jpg (12395 bytes)

Como puede apreciarse en el segundo procedimiento, lo que se hace es cortocircuitar el tiristor cuando se desea su interrupción. A estos procedimientos se les denomina de conmutación natural, pero es obvio pensar en su limitada aplicación, debido a la imposibilidad de conseguir un interruptor mecánico que realice estas operaciones de cierre y apertura con la suficiente rapidez. La desconfianza proviene del aumento de la velocidad de crecimiento de la tensión directa que se produce por estos procedimientos, que pueden llevar a la conducción al tiristor, aun sin tensión en puerta. Por ello empleando estas ideas básicas de conmutación natural, podrían usarse transistores bipolares, que nos darán una más precisa y segura conmutación natural. Ésta se produciría actuando por el circuito siguiente:

fig29a.jpg (15640 bytes)

fig29b.jpg (17543 bytes)

Este circuito produce la conmutación por medio de un transistor en paralelo con el tiristor, siendo así el transistor el que hace de interruptor en este caso.

Otra manera de realizar la conmutación de estos dispositivos es de forma forzada. Reciben este nombre todos aquellos métodos en los que la corriente se ve forzada a pasar a través del tiristor en sentido inverso. La ventaja de la conmutación forzada radica en que el tiempo de descebado es menor.

Por ejemplo, en la autoconmutación, de lo que se trata es de descebar al tiristor automáticamente una vez transcurrido un tiempo predeterminado desde la aplicación del impulso de disparo. Los circuitos más empleados en esta manera son:

a) Circuito oscilante LC en paralelo.

fig30.jpg (50761 bytes)

Supongamos que el tiristor está bloqueado. En estas condiciones el condensador se cargará con la polaridad indicada. Cuando se produce el disparo del tiristor, el condensador se descarga sobre éste en sentido directo. Una vez descargado, comienza a cargarse en sentido opuesto, debido a la oscilación del circuito LC, hasta que la corriente de carga es mayor que la directa del tiristor, momento en el que se produce el descebado.

b) Circuito oscilante LC en serie.

fig31.jpg (19908 bytes)

La corriente que circula cuando el tiristor se dispara excita al circuito LC. Transcurrido el primer semiciclo de la oscilación, la corriente se invierte y desceba el tiristor.

Los circuitos elementales más empleados para la conmutación forzada y que la producen sin depender del tiempo en que se produjo el disparo son:

a) Conmutación por medio de corriente alterna. Que será el caso más elemental; pues, como ya es sabido, el tiristor se desceba cada vez que cambia el sentido de la tensión al semiperíodo negativo, debiendo tener la precaución de comprobar que la frecuencia no sea tan elevada que el tiempo de conmutación sea superior al del período de dicha frecuencia.

fig32.jpg (62020 bytes)

b) Conmutación por tiristor auxiliar. El disparo de Th1 carga el condensador con la polaridad indicada en la siguiente figura. Disparando el Th2, la placa positiva del condensador queda conectada a masa y el mismo condensador tiende a descargarse sobre Th1 y, por tanto, lo bloquea. El Th1 debe calcularse para ser recorrido por toda la corriente de carga mientras el Th2 puede ser calculado para una corriente mucho más pequeña. Su función es sólo la de interrumpir la conducción de Th1.

fig33.jpg (27554 bytes)

Una variante de este caso sería el que a continuación se expone:

fig34.jpg (19460 bytes)

en el que se ha sustituido el tiristor auxiliar por un transistor. Otra, más elemental, sería la siguiente:

fig35.jpg (24241 bytes)

cuando se desee bloquear el tiristor bastará accionar el pulsador.

c) Conmutación por generador de impulsos. Una vez cebado el tiristor, se conseguirá descebarlo enviando un impulso positivo, por medio del generador de impulsos, ya que, como se comprueba en el circuito, el transformador está conectado al cátodo del tiristor, a saber:

fig36.jpg (10508 bytes)

En el circuito que a continuación se expone, cuando el contacto A esté abierto, ambos tiristores estarán bloqueados. Cerrando el mencionado contacto, que puede ser un tiristor de pequeña potencia o un transistor o cualquier otro elemento de accionamiento, cuando el semiperíodo positivo polarice, por ejemplo, a Th1, el diodo D1, también estará polarizado directamente, enviando a la puerta de Th1, la señal que le pondrá en conducción. En el semiperíodo siguiente se bloqueará Th1 y D1 y sucederá lo descrito anteriormente, pero ahora con Th2 y D2. El resultado es que, durante el tiempo que A esté cerrado, la carga estará alimentada.

fig37.jpg (11112 bytes)

Implementando un circuito cuyo conmutador esté controlado por señal positiva se tendrá:

fig38.jpg (21522 bytes)

En él se ve que cuando la puerta de Th1 reciba una señal positiva y su tensión de ánodo también lo sea, conducirá, circulando la corriente por R1 y la carga. El condensador C se cargará con la tensión existente en bornes de R1. En el semiciclo negativo, C se descargará a través de R2 y Th2, cebando a este último. Este ciclo se repetirá hasta que la señal positiva aplicada en la puerta de Th1 cese. En este momento, dicho tiristor dejará de conducir y C no volverá a cargarse interrumpiendo el ciclo. La tensión recibida en la puerta de Th1 podría ser una onda cuadrada de una duración determinada y el tiempo de duración marcaría el de conducción del circuito. Esta señal la podría suministrar un transistor. El diodo D impide la descarga de C durante los semiciclos negativos. R3 y C3 evitan las sobrecargas de conmutación que se producirían sobre el tiristor.

Si la fuente que determina la conmutación del tiristor ha de ser una fuente lumínica, en primera instancia podría usarse el circuito:

fig39.jpg (18615 bytes)

Cuando la luz incida sobre el fototransistor, el transistor Q enviará una señal al tiristor, instante en el que pasa a conducir. Hay que decir que en el mercado nos podemos encontrar todo este conjunto integrado en una misma pastilla. Son los llamados fototiristores.

Para terminar, en el presente artículo con los tiristores, quisiera, como aplicación interesante, hablar de los denominados circuitos onduladores. Para convertir corriente continua en alterna, se puede disponer de un tiristor conectado como se ve a continuación:

fig40.jpg (32298 bytes)

Cuando se cebe el tiristor, el circuito resonante serie LC recibirá un impulso que cargará el condensador y se producirá una oscilación. Transcurrido el primer semiciclo de la oscilación, se procede a descebar el tiristor y, en estas condiciones, el condensador comenzará a descargarse sobre RL, obteniéndose en bornes de la resistencia la siguiente la señal, ya que el ciclo se repetirá y aparecerán sucesivas señales casi triangulares:

fig41.jpg (11838 bytes)

Para obtener una onda senoidal, se conectará otro tiristor, Th2 de la siguiente guisa:

fig42.jpg (24410 bytes)

El mando de este tiristor deberá cebarlo cuando se descebe Th1. De esta manera, el condensador C se descarga a través de Th2, y en RL se obtendrá la senoide buscada. Cuando comience el semiciclo siguiente, se vuelve a conectar Th1 y repetiremos el proceso descrito.

fig43.jpg (10271 bytes)

Para corriente alterna, el tiristor puede resultarnos un tanto engorroso en su uso. Para ello se dispone del triac. Sabiendo que el triac es un elemento bidireccional, es fácil llegar a la conclusión que, con este dispositivo, se podrá controlar una senoide completa. No sucedía así con el tiristor, que, cuando trabajaba con corriente alterna, sólo podía conducir en el semiciclo positivo, precisándose de dos tiristores conectados en antiparalelo si se quería controlar toda la senoide.

Salvando las diferencias que existen en la propia constitución física y las que de ello se derivan, puede afirmarse que el triac es capaz de sustituir a dos tiristores conectados en antiparalelo, lo que equivale a decir que su empleo puede ser el mismo y el sistema de mando muy semejante y, en algunos casos, idéntico. Para muestra de ello véanse los circuitos que seguidamente se muestran:

fig44.jpg (25014 bytes)

Otro ejemplo de lo que estamos hablando es el circuito siguiente, donde en este caso los impulsos de cebado proceden de un transformador de impulsos:

fig45.jpg (35004 bytes)

Como resultado de las distintas combinaciones de polarización que admite el triac, se obtienen los circuitos:

fig46.jpg (21881 bytes)

Como se observará, la tensión aplicada entre los terminales E1 y E2 es alterna. Usar el triac con alimentación en continua es emplear el dispositivo a la mitad de sus posibilidades. El contacto A podría sustituirse por un transistor, tiristor o triac auxiliar, obteniendo los circuitos que a continuación se muestran, donde se ve cómo un impulso aplicado al circuito de mando dispara el triac:

fig47.jpg (21292 bytes)

fig48.jpg (25471 bytes)

fig49.jpg (13138 bytes)

De estos últimos circuitos la simplificación que usaremos es la que se muestra, ya que, cuando el contacto A esté cerrado, la conducción en ambos semiciclos es evidente. Esta manera de simplificar el circuito resulta muy útil, sobre todo a la hora su funcionamiento:

fig50.jpg (10876 bytes)

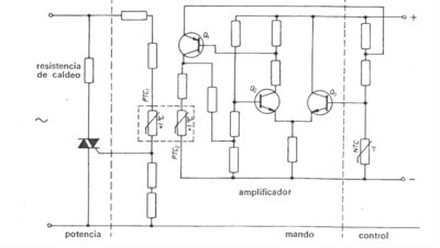
Una aplicación de estos dispositivos resulta en el siguiente control de temperatura discreto. El control se efectúa por el sistema de conmutación de todo o nada de un triac, resultando así un sistema proporcional.

fig51.jpg (17076 bytes)

En este circuito, las resistencias térmicas PTC1 y PTC2 están acopladas térmicamente de forma que los cambios de temperatura de una influyen rápidamente en la otra. También es destacable el hecho de que el termistor de mando es de caldeo independiente, quedando de esta forma separado el circuito de mando del de potencia. Cuando la temperatura a regular, controlada por la NTC, es inferior a la deseada, la NTC tiene una resistencia elevada que mantiene bloqueado el circuito amplificador. Como consecuencia, la PTC2 no se calienta y tampoco lo hace la PTC1. En estas condiciones, el triac tiene en su puerta suficiente tensión como para estar disparado. Por lo tanto la resistencia de caldeo va aumentando la temperatura del medio. En el momento en que esta temperatura sea igual a la prefijada, la NTC pondrá en funcionamiento el amplificador y éste, a su vez, aumentará la temperatura de la PTC2. Con este aumento de temperatura y el consiguiente en la PTC1, bajará la tensión en la puerta del triac y dejará de conducir. A partir de aquí, los ciclos se repetirán en función de las temperaturas que le demos como consigna.

Otra aplicación importante de los triacs en el mando para la inversión del sentido de giro de un motor trifásico de c.a. El procedimiento electrónico, que sustituye al expuesto al principio de este artículo a través de contactores, es tal que:

fig52.jpg (38246 bytes)

Aquí los triacs han sustituido a los contactores, lo que implica la eliminación de las partes móviles de los circuitos y la reducción de espacio. Esto se traduce en aumento de vida del equipo y mejor disponibilidad del montaje, sin hablar de la emisión de ruidos (mecánicos y eléctricos) de todo tipo. La inversión de la fase que cambia el sentido de giro se produce a través de los triacs, ya que la fase L2 puede alimentar al circuito directamente. Se aprecia cómo los circuitos de control accionan los triacs de dos en dos. Las redes RC proporcionan la seguridad del cebado de los triacs.

Este montaje requiere una protección muy precisa cuando las inversiones de sentido de giro vayan a ser bruscas, o sea, cuando al desconectar el motor se invierta la marcha sin antes estar totalmente parado.

Para finalizar el presente artículo no podía dejarme en el tintero el transistor bipolar en conmutación. Cuando el transistor trabaja con señales fuertes, cambia de estado bruscamente, haciendo la función de un interruptor. En el circuito que a continuación presentamos, al cerrar el contacto A, circula corriente por la base, circulando a su vez una intensa corriente por colector y siendo la tensión Vce muy pequeña.

fig53.jpg (18139 bytes)

fig54.jpg (10716 bytes)

Observando sus curvas características basta ver el punto de trabajo del transistor M en estas circunstancias. Se puede decir que el transistor trabaja como un interruptor cerrado, dejando pasar la corriente y con una caída de tensión mínima. Con el contacto A abierto, el punto de trabajo es el N. Corriente de colector, casi nula, igual a la residual. De lo dicho se deduce que las cualidades que debe poseer el transistor para trabajar como interruptor son: pequeña resistencia a la conducción y gran resistencia de corte. Como se observará, en cualquiera de los dos puntos el consumo de potencia es mínimo.

El comportamiento de la conmutación ante cargas de distinta índole es muy distinto y merece la pena tener en cuenta estas diferencias. En un transistor con carga óhmica, la conexión y desconexión del circuito obliga al punto de trabajo a desplazarse a lo largo de la recta de carga. En algunos casos la potencia disipada es la misma, a saber:

fig55.jpg (7377 bytes)

En un transistor con carga capacitiva, en la conexión se crea una sobreintensidad, siendo la tensión Vce aun alta, con el consiguiente aumento de potencia. Para disminuirla, puede conectarse una resistencia en serie. En la desconexión, la corriente decrece rápidamente y la potencia es pequeña:

fig56.jpg (31404 bytes)

En un transistor con carga inductiva, en la conexión se crea un aumento retardado de corriente. En la desconexión se crea una sobretensión, y, como la corriente es elevada, la potencia de disipación también lo es. Con un diodo podría mejorarse parte de la elevada potencia de la desconexión, pues constituye un cortocircuito para la tensión inducida.

fig57.jpg (9376 bytes)

La respuesta de un transistor ante una señal no es instantánea. Si al circuito que a continuación mostramos, le introducimos una señal cuadrada, la respuesta con respecto a ésta será la que se ve en las señales que con aquel se muestran:

fig58.jpg (27311 bytes)

Analicemos los tiempos que observamos en las señales mostradas. El tiempo de retardo td es debido a que, al aplicar la señal de entrada, el transistor necesita un tiempo para cargar la capacidad de transición de la unión de emisor, pasando el transistor de la región de corte a la activa. Éste se divide en un tiempo, para que los portadores minoritarios puedan formar parte, propiamente dicha, de la corriente de colector, pues han de pasar por el emisor y la base, y otro tiempo, hasta que la corriente de colector alcanza el 10 % de su valor máximo.

El tiempo de subida tr, es el que ha de transcurrir desde que la corriente de colector es del 10 % al 90 % de su valor máximo. La suma de td y tr se denomina tiempo de cierre ton.

El tiempo de almacenamiento ts es cuando la señal de entrada desaparece, en la base queda una carga de portadores minoritarios almacenados, precisándose un tiempo ts para que desaparezca. Durante este intervalo de tiempo, la corriente de colector ha descendido al 90 % de su valor máximo.

El tiempo de caída tf se debe al mismo hecho que el tiempo de subida. La corriente de colector disminuye de forma exponencial desde el 90 % al 10 de su valor máximo. La suma de ts y tf se denomina tiempo de bloqueo toff.

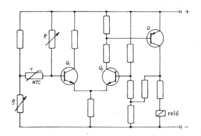
Para terminar quisiera exponer unos ejemplos prácticos, como el siguiente regulador de temperatura con transistores. La medida de temperatura se hará por un puente de medida al que se ha dotado de un termistor NTC y a la rama neutra del puente que se ha conectado a un amplificador diferencial, a saber:

fig59.jpg (16540 bytes)

Cuando la NTC alcance la temperatura para la que ha sido ajustada, el amplificador diferencial hace conducir al transistor Q y éste excita el relé, que hará la maniobra que corresponda.

Otra aplicación:

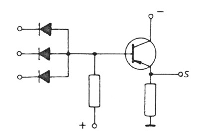
Aprovechando la ventaja de la rápida conmutación de los transistores, su uso en circuitos lógicos es muy interesante. En el circuito siguiente se muestra una puerta lógica, en la que, aplicando tensión positiva a una de las dos, o a las dos, entradas, la corriente circulará por R, y en S habrá una tensión positiva respecto de masa. Este circuito se puede considerar como un conmutador OR:

fig60.jpg (12429 bytes)

Este criterio podría extenderse a todas las puertas lógicas. Así, combinándolo con diodos, se obtendría la conmutación lógica, que a continuación se muestra.

fig61.jpg (11402 bytes)

Con esto terminamos este artículo, compuesto en dos partes. En la primera, publicada en el número 50 de VA, expusimos los conceptos fundamentales y algunas aplicaciones de los relés y contactores. En esta segunda hemos dado una visión general de los interruptores electrónicos.

Volver al principio del artículo             Volver al principio
linea.gif (922 bytes)
Vivat Academia, revista del "Grupo de Reflexión de la Universidad de Alcalá" (GRUA).
REDACCIÓN
Tus preguntas y comentarios sobre este Web dirígelos a vivatacademia@uah.es
Copyright © 1999 Vivat Academia. ISSN: 1575-2844.  Números anteriores. Año VII
Última modificación: 18-06-2004